
商場,辦公大樓基本都安裝了中央空調,中央空調為環境的舒適度提供了良好的保障。在中央空調進行水處理時,為了使冷卻水,冷媒水的水質維持在一定的范圍之內,需要建立自動加
了解詳情
水的軟、硬取決于水中的鈣、鎂礦物質的含量。軟水是指不含或含較少可溶性鈣、鎂化合物的水。硬水是指含有較多、可溶性、鈣鎂化合物的水。硬水并不對健康造成直接危害,但是會
了解詳情
由于系統補水和管網泄露,供暖及制冷水循環系統不可避免地會存在一些空氣, 水中存在空氣會對供暖以及制冷系統產生什么影響呢? (1)水中存在空氣,容易導致設備氣阻,造成系
了解詳情
什么是復合垢? 水加熱升溫后形成的水垢被稱為復合垢, 全程水處理 器 工作原理是通過控制硬質垢及污垢兩方面來綜合來解決復合水垢的問題。 全程水處理器是如何解決復合垢的呢
了解詳情
空調在運行的時候,暴露在空氣中的水會捕捉空氣中的微粒(沙子,樹葉,灰塵,煙灰等),這會導致生物膜和沉淀物的產生,迅速結垢,從而地降低熱交換器的效能。空調冷凝器管一層
了解詳情
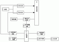
穩壓補水設 備 系統設置一個手/自動轉換開關。在正常狀態下,手/自動轉換開關設置為自動方式,消防泵電機是由PLC自動控制。當變頻器出現故障或泵體出現故障,則將手/自動轉換開
了解詳情